無人值守控制系統的研發將空分工藝同物聯網遠程集中控制無人值守控制技術深度結合,將有力推動空分氣體行業的不斷向前發展。
*采用PLC對制氮機進行全程自動控制
* 實現制氮機房無入值守工作
* 可減少現場監管人員成本
* 減少因誤操作而可能導致的生產事故
* 節約生產運行成本
* 提高供氣質量和效率
* 保證各項工作的安全生產
在工業氣體行業的發展,有句俗語叫:“工業氣體的增長率是國內生產總值GDP增長的1.25~1.5倍。”這個數據是在研究美國工業氣體10年和中國工業氣體50年的基礎上得來的。資料顯示,我國工業氣體在2010年后進入高速發展階段。2012年我國工業氣體年增長率為12%,2017年增長率為10%,專家預計到2020年,中國工業氣體年產值可達到1200億元,發展速度每年在9%左右。

近年來,新能源、新材料、汽車、電子、芯片、食品產業的崛起,使得中國目前工業氣體供應供應格局發生了明顯變化,尤其是氮氣和一些稀有氣體,例如氬氣、氪氣、氙氣等的需求更加廣泛與多元,中小規模氮氣用戶持續增加,同時由于人力成本的不斷上升及用戶對氮氣品質的進一步提高,傳統的制氮設備升級改造迫在眉睫。Auto-site無人值守制氮裝置的研發正是針對這一市場需求,前景廣闊。
無人值守遠程綜合監控系統由三大部分組成:
* 前端綜合監控設備(音視頻監控、環境變量監控、出入口監控等)、綜合監控主機、綜合監控軟件;
* 網絡傳輸部分(寬帶網絡、無線網絡、ADSL或行業用戶專網);
* 管理中心軟件平臺,無人值守服務器、監控終端、MIS網絡終端等。
深冷法制氮裝置按照工藝流程分為空壓系統、預冷系統、純化系統、精餾系統和后備液氮系統。目前,關于深冷制氮裝置啟動,都是按照各單元各系統逐步啟動,先是啟動空氣壓縮系統、空氣預冷系統、再啟動空氣純化系統、后啟動空氣精餾系統,遇到故障再手動啟動后備液體供應系統及后備儀表氣系統,并沒有將整個裝置中的各個設備之間有序的結合起來,作為一個整體來進行控制,費時費力,增加成本,人力投入大且誤操作概率高。
AUTO-SITE無人值守制氮裝置技術采用先進的制氮工藝流程與PLC全過程編程自控相結合,并通過物聯網技術對現場制氮設備進行監控,是國內目前的現場制氮工藝方案中最具安全性、可靠性與性價比的制氮方案。
基于現代智能化科技的發展和創新,作為一項全新的技術,對于裝置原有行業的技術必然有一種替代,與常規空分裝置的控制方式相比,該系統在空分裝置的控制方面解決的關鍵技術問題具體為:
(1)制氮裝置啟動過程中空壓系統的邏輯控制;
(2)制氮裝置啟動過程中預冷系統的邏輯控制;
(3)制氮裝置啟動過程中純化系統的邏輯控制;
(4)制氮裝置啟動過程中精餾系統的邏輯控制;
(5)制氮裝置膨脹機故障下液氮補冷方案;
(6)液氮后備系統無縫切換方案;
(7)在線分析儀設備在線保護方案;
(8)儀表氣系統可靠性的優化處理方案。

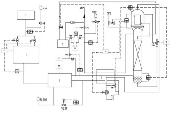
圖為:auto-site無人值守制氮設備工藝流程圖
主要技術創新點包括:
(1)一鍵啟動全自動工藝控制流程;
(2)基于物聯網及云技術的遠程監控技術;
(3)膨脹機制冷與液氮補冷相結合冷量補充技術;
(4)制氮設備儀表氣不間斷供應技術;
(5)液氮后備系統無縫切換技術。
對于化工空分裝置來說,特別是在裝置大型化的趨勢下,需要更加注重安全。目前,國內外主要空分制造商,都對空分裝置進行危險與可操作性分析(HAZOP)、安全完整性等級(SIL)分析,充分考慮儀表控制系統的安全功能失效引起的可能危險,將集散控制系統DCS和安全儀表系統SIS結合,降低風險,提高設備安全性。考慮到空分中配套的大型轉動設備——空氣透平壓縮機組的安全穩定運行,越來越多的大型空分裝置開始采用單獨、專門的機組控制系統(CCS)來完成對空氣透平壓縮機組的控制、聯鎖保護,CCS系統會采用安全級別為SIL3或者AK6的軟硬件,配備比常規DCS系統更加可靠的硬件,更加專有的軟件。
隨著近年來互聯網、云計算、大數據等新一代信息技術的出現,空分裝備自動化技術正向數字化、網絡化、智能化發展。目前,工廠綜合信息集成平臺技術、新一代主控系統技術、遠程監控及遠程維護技術、大型裝備智能故障診斷技術等創新技術已經在國內空分行業取得重大突破,并蓬勃發展。
建立了大型空分遠程監控及維護診斷中心,總部設置的集中數據中心,由現場控制網、數據采集網、辦公局域網三層網絡結構組成,實現了空分運行的信息化和網絡化,可以為空分裝置提供多維度、全生命周期的遠程運維服務。
對無人值守制氮裝置安全運營的建議如下:
(1)防范外部風險的對策建議
一是落實無人值守設備巡查制度。保證自動報警系統與遠程監控聯網設備的可靠有效,保證客戶區視頻資料的清晰,值班人員要實時查看監控視頻錄像,發現異常情況及時處置并向監控中心報告。
二是安裝無人值守制氮設備語音提示系統。當客戶或者操作員進入無人值守制氮設備操作范圍內,通過系統感應,由語音系統提示客戶注意檢查無人值守制氮設備及附近有無異常情況等,并提醒操作員注意操作安全。
三是加大有關操作員安全防范知識的宣傳。提醒操作員在使用時注意保護自己安全。
(2)防范內部風險的對策建議
一是建立健全無人值守制氮設備的內控制度。配齊、配強設備管理人員,定期組織業務培訓,使后端值守中心工作人員熟練掌握一般事件的應急處置流程,對異常情況做到反應及時、應對有效。
二是增強制度執行力。對無人值守制氮設備實行24小時實時監控,并嚴格執行保密管理制度,巡查人員至少保證每月巡查兩次以上并做好記錄,安全管理人員要定期或不定期抽查監控視頻等相關資料。
(3)防范中間環節風險的對策建議
一是加強無人值守制氮設備的定期檢查。設備管理人員按流程檢查測試自助終端硬件穩定性,保證設備處于正常運行狀態。
二是建立網絡數據傳輸監控系統。及時發現運行過程中的數據丟失和網絡傳輸故障,妥善處置以保證設備數據傳輸通暢。
三是建立運行安全報告制度。對設備運行中發現的安全問題和可疑現象,要及時向管理部門報告,并啟動相應處置預案。
本文(部分)內容摘自2018年《氣體分離》第六期
Copyright@2020上海瑞氣氣體科技有限公司 滬公網安備31011602001861號 制氮機 制氮設備 PSA制氮機 網站地圖